铸铁防爆电动法兰球阀
三大优势
价格合理、质量稳定、交货快捷
专业服务
提供全套工程阀门解决方案,阀门售前、售中、售后专业服务
销售热线:021-64162222
图文传真:021-62677999
技术支持:021-60510333

三大优势
价格合理、质量稳定、交货快捷
专业服务
提供全套工程阀门解决方案,阀门售前、售中、售后专业服务
销售热线:021-64162222
图文传真:021-62677999
技术支持:021-60510333
一、Q941FDN50 铸铁防爆电动法兰球阀产品介绍
上海湖泉铸铁防爆电动法兰球阀采用软密封结构,设计有工作密封和检修密封,操作力矩小,密封比压适中,密封可靠,动作灵敏,液动控制易于实现自动控制,使用寿命长,球阀的压力温度额定值不仅与壳体材料有关,而且更多地与阀座、填料及垫片等密封件材料有。密封件可以是高分子材料、石棉或橡胶,密封件材料的选择取决于阀门所输送的介质成分、工作温度、工作压力和流速。广泛使用于石油、化工、冶金、造纸、制药、电镀等行业。
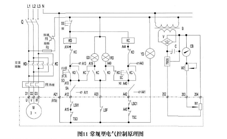
二、Q941FDN50 铸铁防爆电动法兰球阀接线图

三、Q941FDN50 铸铁防爆电动法兰球阀 特点
1、适用于两位切断、调节的场合。
2、电动球阀可实现对石油、化工、造纸、冶金、污水处理、油罐车等运输管道内介质的切断和流通。
3、密封性能优良、流通能力大、装卸维护方便、流阻小、密封可靠,甚至切断。
4、电动电动阀门体积小、重量轻、推力大、功能强、伺服放大器内装、操作方便、可靠性高。
5、流向可任意,可调范围广,能用于高压和大口径场合,控制高粘度,带有纤维和细颗粒的介质。
6、直连方式,电动执行机构内置伺服系统,无须另配伺服放大器,输入输出信号4-20mA及3800VAC电源即可控制运转。具有连线简单、结构紧凑、动作稳定可靠等优点。
四、Q941FDN50 铸铁防爆电动法兰球阀电动装置说明
多回转阀门电动装置,简称为Z型电装,是阀门实现开启、关闭或调节控制的驱动设备。Z型电装适用于闸阀、截止阀、隔膜阀、柱塞阀、节流阀、水闸门等。可用于明杆阀,也可用于暗杆阀。
本系列电装具有功能全、性能可靠、控制系统先进、体积小、重量轻、使用维护方便等特点。可对阀门实行远控、集控和自动控制。广泛用于电力、冶金、石油、化工、造纸、污水处理等行业。
上海湖泉郑重承诺:产品出厂前均已经过各项严格品质管制作业及性能试验,自即日起在正常使用状况下保固一年。但非人力所能抗拒之灾害,外力破坏,及未经本公司同意而私自拆卸者不在保固范围之列。
电动软密封球阀 电动防爆球阀 电动开关球阀 电动调节球阀 不锈钢电动球阀 铸钢电动球阀
| 如果你对Q941FDN50铸铁防爆电动法兰球阀感兴趣,想了解更详细的产品信息,填写下表直接与厂家联系: |
上一篇:球墨铸铁球阀 / 下一篇:没有了